催化燃燒RCO廢氣處理蓄熱
擬采用“組合式過濾器+活性炭吸附+脫附催化燃燒再生”工藝來治理貴公司的有機廢氣,此工藝是利用催化燃燒反應熱能脫附吸附在活性炭內有機溶劑。
裝置包括:
組合干式過濾器:
活性炭吸附箱:(2吸1脫)
催化燃燒裝置:
本裝置主要由組合干式過濾器、活性炭吸附箱、電、氣動調節閥門、催化凈化裝置、混流換熱裝置、voc在線監測儀器、阻火器、離心風機、電氣控制等部分組成。

1、工作原理
本著安全、節能、方便、可靠、經濟的原則,預防廢氣中含有少量粉塵顆粒;
首先有機廢氣經組合干式過濾器,去除廢氣中的粉塵及顆粒物,以防活性碳微孔被堵塞,延長活性炭的使用周期,然后將符合吸附條件的有機廢氣送入活性炭吸附箱進行吸附凈化,凈化后的潔凈氣體由主排風機排入大氣中。吸附裝置配有備用吸附箱1套,當活性炭吸附飽和后通過控制閥門切換至催化燃燒脫附狀態;脫附再生系統采用在線脫附再生,即吸附過程為連續式處理工藝,在備用吸附裝置投入使用同時,飽和吸附箱則進行脫附工作,脫附后活性炭箱預備至下次循環使用。本裝置裝有VOC在線監測儀,為防止在脫附過程中活性炭吸附箱排放廢氣超標而及時轉換。
2、技術特點
(1)整個系統設備實現了凈化、脫附過程自動化,與回收類有機廢氣凈化裝置相比,無須配備壓縮空氣等附加能源,運行過程不產生二次污染,設備投資及運行費用低;
(2)使用特殊成型的蜂窩狀活性炭作為吸附材料,由于其比重為條形活性炭纖維的8-10倍,再生前吸附有機溶劑可以達到活性炭總重量的25%,具有使用壽命長,吸附系統運行阻力低,凈化效率高等特點;
(3)設備占地面積小、重量較輕,吸附床濾料采用堆砌式結構,裝填方便,更換容易;
(4)采用優zhi貴金屬鈀、鉑載在蜂窩狀陶瓷上作催化劑,具有使用壽命長,分解溫度低,脫附預熱時間短,能耗低;催化燃燒率達97%以上。
(5)采用PLC控制系統,設備運行、操作過程實現自動化,運行過程安全穩定、可靠。
(6)在活性炭吸附床前采用過濾器過濾小顆粒物,凈化效率高,確保吸附裝置的使用壽命。
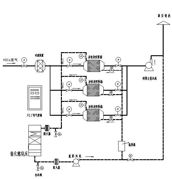
3、工藝流程示意圖
本裝置工藝流程為:預處理(環保樓濕法除塵(原有)+組合干式過濾)——吸附濃縮——解吸脫附——催化燃燒的工藝流程。
系統由3個活性炭吸附器(2吸1脫),1個催化燃燒床構成,將原有廢氣處理設備的所有排氣管合并連接引至凈化設備,在吸附凈化裝置與廢氣進口之間安裝一套預處理設備,去除廢氣中的粉塵及顆粒物,從而避免活性炭微孔被堵塞,然后送入活性炭吸附箱進行吸附凈化,當任一活性炭吸附器接近飽和時,系統將自動切換到備用活性炭吸附器(此時飽和活性炭吸附器停止吸附操作),然后用熱氣流對飽和活性炭吸附器進行解吸脫附,將有機物從活性炭上脫附下來。在脫附過程中,有機廢氣已被濃縮,濃度較原來提高幾十倍,達2000mg/m3以上,濃縮廢氣送到催化燃燒裝置,zui后被分解成CO2與H2O排出。
完成解吸脫附后,活性炭吸附器進入待用狀態,待其他活性炭吸附器接近飽和時,系統再自動切換回來,同時對飽和活性炭吸附器進行解吸脫附,如此循環工作。zui后凈化后的潔凈氣體由主排風機排入大氣中。

長春廢氣RCO治理公司,長春八鑫環保工程技術有限公司長期提供對外加工,歡迎各位新老客戶、環保同仁前來訂購。并免費提供現場勘察,免費出設計方案,歡迎來電咨詢。